F177_PulseOutput_Home原点返回
此指令根据指定DUT中的参数执行原点返回。当指定通道的控制标志为FALSE且执行条件为TRUE时,脉冲从该通道输出。

输入
包含数据表的区域的开始地址
脉冲输出通道:0–3
已打开驱动系统后,内部位置值(经过值)和轴的机械位置之间有差异;无法预定此差异。内部值必须与轴的实际位置值同步。这将通过原点返回执行,在此期间位置值注册到已知参考点(原点)。在执行原点返回指令期间,持续输出脉冲,直到启用原点输入。I/O分配由所用的通道决定。若要在接近原点位置时减速运动,请指定近原点输入,并将存储脉冲输出控制代码(sys_wHscOrPulseControlCode)的特殊数据寄存器的位4设置为TRUE,然后再次重设回FALSE。当原点返回已完成时,偏差计数器清零输出可设置为TRUE。
选择两个不同操作模式之一:
类型0:
无论是否有近原点输入,是否发生减速或是否减速已完成,原点输入均有效。
不带近原点输入:
|
带近原点输入:
|
类型1:仅在减速(由近原点输入开始)已完成后,原点输入才有效。
使用以下预定义DUT:F177_PulseOutput_Home_Type0_DUT或F177_PulseOutput_Home_Type1_DUT
可以在DUT中指定以下参数:
控制代码
初始速度
目标速度
加速时间
减速时间
爬坡速度
偏差计数器清零信号(输出时间)
脉冲输出特性
脉冲输出频率根据指定加速时间和指定减速时间而变化。
目标和初始速度之差决定斜坡的斜率。
使用25%的占空比输出脉冲。
通过脉冲输出方法"脉冲/方向",在已输出方向信号之后,输出脉冲约300ms;电机驱动器特性同时考虑在内。
通用编程信息
在系统寄存器中设置所需通道的"脉冲输出"。
即使已发生原点输入,执行此指令也会使脉冲输出开始。
如果正在加速时启用近原点输入,将开始减速。
偏差计数器清零信号被分配到各PLC类型特定的专用输出编号。
如果主程序和中断程序都包含同一通道的代码,请确保两者不同时执行。
当执行脉冲输出指令且正在输出脉冲时,相应通道的脉冲输出控制标志(例如sys_bIsPulseChannel0Active)为TRUE。只要此标志为TRUE,就无法执行其他脉冲输出指令。
当正在以RUN模式编辑程序时,脉冲输出停止,但是在已下载程序变更之后会恢复。
强烈建议将强制停止选项包含到位置控制程序中。
在执行扫描时,高速计数器控制标志或脉冲输出控制标志的状态可能改变。例如,如果多次读取接收到的字节数,则在单次扫描中可能存在不同的状态。
FP0R C16
通道编号 |
偏差计数器清零输出 |
原点输入 |
| 0 | Y6 | X4 |
| 1 | Y7 | X5 |
| 2 | – | X6 |
| 3 | – | X7 |
输入X4–X7可用作高速计数器输入或原点输入。
Y6和Y7可用作通道3的脉冲输出或通道0和1的偏差计数器清零输出。
FP0R C32, T32, F32
通道编号 |
偏差计数器清零输出 |
原点输入 |
| 0 | Y8 | X4 |
| 1 | Y9 | X5 |
| 2 | YA | X6 |
| 3 | YB | X7 |
输入X4–X7可用作高速计数器输入或原点输入。
在全局变量列表中,定义项目中所有POU都可以访问的变量。

DUTF177_PulseOutput_Home_Type1_DUT在[FP library]中预定义。

所有用于编程此函数的输入和输出变量已在POU头中声明。 所有编程语言使用相同的POU头。

VAR_EXTERNAL
X0_bMotorSwitch: BOOL:=FALSE;
(*at X0*)
END_VAR
VAR
diInitialSpeed: DINT:=1000;
diTargetSpeed: DINT:=5000;
diAccelerationTime: DINT:=3000;
diDecelerationTime: DINT:=3000;
diCreepSpeed: DINT:=5000;
dutHomeType1: F177_PulseOutput_Home_Type1_DUT:=dwControlCode := 16#0012,
diInitialSpeed := 0,
diTargetSpeed := 0,
diAccelerationTime := 0,
diDecelerationTime := 0,
diCreepSpeed := 0;
(*For ControlCode (16#0012):
1 = Forward
2 = Pulse/Sign forward on*)
@'': @'';
END_VAR

BODY
WORKSPACE
NETWORK_LIST_TYPE := NWTYPELD ;
ACTIVE_NETWORK := 0 ;
END_WORKSPACE
NET_WORK
NETWORK_TYPE := NWTYPELD ;
NETWORK_LABEL := ;
NETWORK_TITLE := ;
NETWORK_HEIGHT := 24 ;
NETWORK_BODY
B(B_CONTACT,,X0_bMotorSwitch,4,1,6,3,R);
B(B_F,E_MOVE!,Instance,17,4,23,8,,?DEN?D?AENO?C);
B(B_F,E_MOVE!,Instance,17,8,23,12,,?DEN?D?AENO?C);
B(B_VAROUT,,dutHomeType1.diTargetSpeed,23,6,25,8,);
B(B_VARIN,,diTargetSpeed,15,6,17,8,);
B(B_VAROUT,,dutHomeType1.diAccelerationTime,23,10,25,12,);
B(B_VARIN,,diAccelerationTime,15,10,17,12,);
B(B_F,E_MOVE!,Instance,17,20,23,24,,?DEN?D?AENO?C);
B(B_VAROUT,,dutHomeType1.diDeviationCounterClearSignalOutputTime,23,22,25,24,);
B(B_VARIN,,0,15,22,17,24,);
B(B_F,E_MOVE!,Instance,17,0,23,4,,?DEN?D?AENO?C);
B(B_VAROUT,,dutHomeType1.diInitialSpeed,23,2,25,4,);
B(B_VARIN,,diInitialSpeed,15,2,17,4,);
B(B_F,E_MOVE!,Instance,17,12,23,16,,?DEN?D?AENO?C);
B(B_VAROUT,,dutHomeType1.diDecelerationTime,23,14,25,16,);
B(B_VARIN,,diDecelerationTime,15,14,17,16,);
B(B_F,E_MOVE!,Instance,17,16,23,20,,?DEN?D?AENO?C);
B(B_VAROUT,,dutHomeType1.diCreepSpeed,23,18,25,20,);
B(B_VARIN,,diCreepSpeed,15,18,17,20,);
L(7,2,7,6);
L(1,2,4,2);
L(6,2,7,2);
L(7,2,17,2);
L(7,6,17,6);
L(7,10,17,10);
L(7,6,7,10);
L(7,10,7,22);
L(7,22,17,22);
L(7,14,17,14);
L(7,18,17,18);
L(1,0,1,24);
END_NETWORK_BODY
END_NET_WORK
NET_WORK
NETWORK_TYPE := NWTYPELD ;
NETWORK_LABEL := ;
NETWORK_TITLE := ;
NETWORK_HEIGHT := 12 ;
NETWORK_BODY
B(B_CONTACT,,X0_bMotorSwitch,8,5,10,7,R);
B(B_VARIN,,dutHomeType1,15,6,17,8,);
B(B_VARIN,,0,15,7,17,9,);
B(B_COMMENT,,Example for home position return,1,2,18,4,);
B(B_F,F177_PulseOutput_Home!,Instance,17,4,30,9,,?DEN?Ds_dutDataTable?Hn_iPulseOutputChannel?AENO);
L(10,6,17,6);
L(1,6,8,6);
L(1,0,1,12);
END_NETWORK_BODY
END_NET_WORK
END_BODY
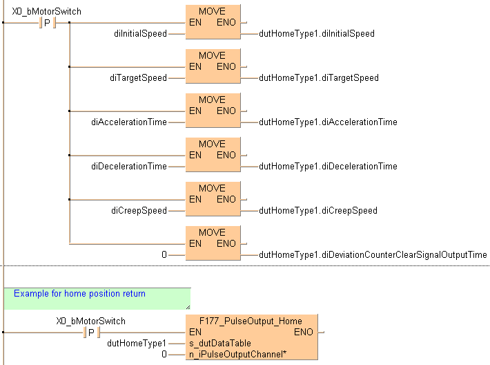
IF DF(X0_bMotorSwitch) then
dutHomeType1.diInitialSpeed:=diInitialSpeed;
dutHomeType1.diTargetSpeed:=diTargetSpeed;
dutHomeType1.diAccelerationTime:=diAccelerationTime;
dutHomeType1.diDecelerationTime:=diDecelerationTime;
dutHomeType1.diCreepSpeed:=diCreepSpeed;
dutHomeType1.diDeviationCounterClearSignalOutputTime:=0;
END_IF;
(*Example for home position return*)
IF DF(X0_bMotorSwitch) then
F177_PulseOutput_Home(s_dutDataTable := dutHomeType1,
n_iPulseOutputChannel := 0);
END_IF;